您好,欢迎进入霍尼韦尔北京销售网站

全国咨询热线

4009-601-190转602

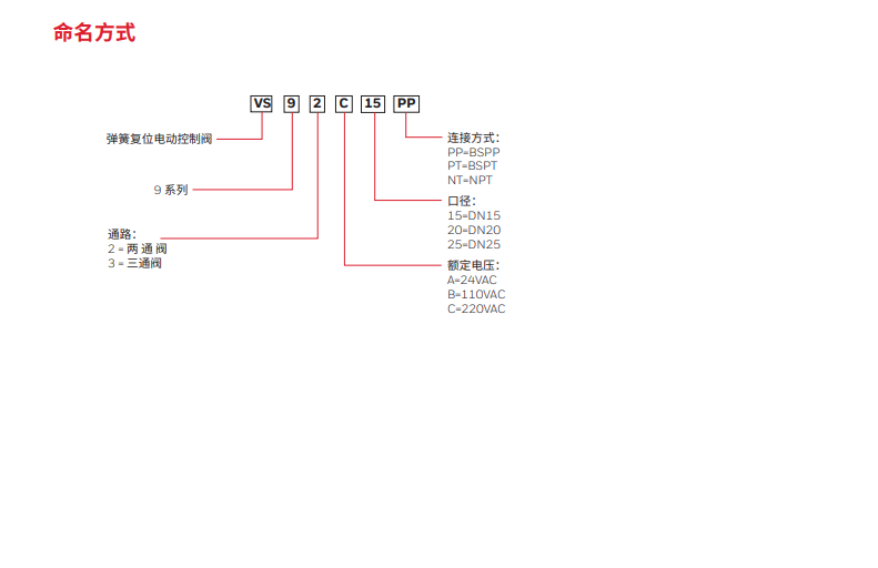
霍尼韦尔风机盘管VS92C20PP电动二通阀6分DN20电磁阀VS92C25PP

...
联系电话:4009-601-190转602

产品详情

image.png

image.png

image.png

image.png

查看更多 >>

产品推荐

4009-601-190转602